Re: Dash lights
Yes.. you just made a 1 wire is all.
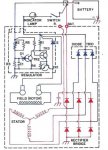
Personally....I'd dis-connect that and run it as near to the batt as possible though, your batt charge states will be managed much better, unless it's close as possible by default.
For the low fuel light........you'll end up with something like this I suspect. He is adjusting the R1/R2 ratio to achieve that figurative "1 Volts" threshold in the above example i mentioned.
Or If your handy with a soldering iron, a piece of vector broad and a few components from radio shack, we'll line you out here. What the heck, that's why they pay us the BIG bucks here eh?
Wizard 7 low fuel warning light adjust - YouTube
Fuel Gauge Wizard Matches Gauge to Sender Petrol Diesel LPG Oil Water Etc | eBay
4 of 4 and w/o a computer Bygolly....I soooooooo wanted to code up a microchip controller, dang the bad luck. Maybe next time.
"Next time"...............
So just to show some contrast of using a "computer" (microcontroller)for the non-computer designed below, and waste 10 mins coding it up, a $2.00'ish uPc with a built in 10bit ADC and some code can save A LOT of $$$$$ and time. Gotta love the digital world these days, so easy to build things.
http://ww1.microchip.com/downloads/en/DeviceDoc/41288F.pdf
This setup would cost maybe $4 or $5 minus the switches, bulbs and beeper. The code and its one chip encompasses the entire discrete design below....... The gas gauge circuit, logic for the bulbs, relays and muting the beeper etc, etc.
Plus, the sky is the limit, say you want the gas light to come on solid when down to 1/8 full but, want it to begin blinking at 1/16 full and lower, you'd just add a few lines of code, recompile, flash the chip and POOF!! No re-wiring, no adding parts, it's all in the "words" of the code. If you can think it and write it( I like "C") it's fairly easy to implement new changes or additions.
The code as complied in MPLAB w CCS's plugin compiler


