Electric start confusion!!

elrudo

Cadet
Joined
Aug 16, 2009
Messages
7
Hello guys, I need some advise. I have an old johnson seahorse FDL-14 and it is electric start capable. I would like to get this system to work for me but have no clue on what components I will need other than a Switch. I will be bypassing the original harness and hardwiring with new cable.


Thanks
 

1946Zephyr

Vice Admiral
Joined
Oct 21, 2008
Messages
5,556
Re: Electric start confusion!!

1 starter
1 marine solenoid (not automotive) because one terminal is a ground whereas automotive solenoid are all hot. It looks like that from an older Ford.

1 battery
battery terminals
16 guage automotive wiring.

You can follow the wiring diagram here to get the basic concept of wiring a starter. You'll also need to make sure your flywheel has a ring gear too.:D
 

Attachments

  • Wiring1958_6135_40hpwithoutgenerato.jpg
    Wiring1958_6135_40hpwithoutgenerato.jpg
    98.6 KB · Views: 0

tashasdaddy

Honorary Moderator Emeritus
Joined
Nov 11, 2005
Messages
51,019
Re: Electric start confusion!!

you forgot the hardest to find, the starter bracket. the diagam of that motor does not show an electric starter or the bracket. i am not sure, but i doubt there is room under the cowl for a starter.
 

ezeke

Supreme Mariner
Joined
Sep 19, 2003
Messages
12,532
Re: Electric start confusion!!

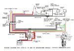
The electric start kit for your motor is part #0171845. It contains all of the parts shown in the thumbnail.
 

Attachments

  • 171845.jpg
    171845.jpg
    87.1 KB · Views: 0

elrudo

Cadet
Joined
Aug 16, 2009
Messages
7
Re: Electric start confusion!!

I guess I got lucky because it has the starter already mounted. from the diagram you guys listed, it seems I am now looking at buying a solenoid, safety switch, and a switch itself. can I get those on this website? and which solenoid do you all recommend for this older motor?
 

1946Zephyr

Vice Admiral
Joined
Oct 21, 2008
Messages
5,556
Re: Electric start confusion!!

you forgot the hardest to find, the starter bracket. the diagam of that motor does not show an electric starter or the bracket. i am not sure, but i doubt there is room under the cowl for a starter.

Oh yea, those old 18's will take one. Even my '57 model took one. I believe the '60 model on this thread will have a little more room under the cowl, than the '57's did. But this guy got lucky and has one already mounted.:D
 

tashasdaddy

Honorary Moderator Emeritus
Joined
Nov 11, 2005
Messages
51,019
Re: Electric start confusion!!

he sure did.

solenoid http://www.iboats.com/mall/partfind...&gd_poid=111829&gd_row=5&**********=419234340

kill switch http://www.iboats.com/Universal-Kil...8270172--**********.419234340--view_id.167979

ignition switch http://www.iboats.com/Omc-Push-To-C...18270172--**********.419234340--view_id.39662

you can make a wiring harness by taking different colored wires tie one end to something, put the other end in a drill chuck, then wind the wires, and tape about every 2-3 feet.
 

restornator

Petty Officer 1st Class
Joined
Aug 15, 2009
Messages
361
Re: Electric start confusion!!

the 18's with the metal clamshell hood can take the starter and bracket. the bracket is different only cause it has a rubber mount. the solenoid though, with the bracket will not fit under the hood.
 

KB1

Seaman
Joined
Jan 2, 2006
Messages
50
Re: Electric start confusion!!

Exactly! The solenoid was boat mounted and the wiring harness connected it all up at the engine. Small box-like cover held on w/a wingnut.
 
Top