Hey guys, figured i'd start a new thread now that im ready to try and get this motor going...
its a johnson electric
the model number is RK-25D and the serial number is C379622
i think this makes it a 63 but not overly sure....
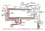
i have a question about wiring.
there is a wiring block with 6 wires going into it...2 black, 2 blue a pink and a purple (but there so old that the faded colors might be a lil bit different)
there is also 2 other smaller wires that are on there own blue and white (figured they were for the ignition?)
and obviously a big red and big black for the battery
any suggestions on how to hook it up to try and start the ol girl? i dont have an ignition, and my electric shifter only has a 3 wire block????
let me know what you think, i might just jump the starter to get it going (unless you think this is a bad idea)
thanks
its a johnson electric
the model number is RK-25D and the serial number is C379622
i think this makes it a 63 but not overly sure....
i have a question about wiring.
there is a wiring block with 6 wires going into it...2 black, 2 blue a pink and a purple (but there so old that the faded colors might be a lil bit different)
there is also 2 other smaller wires that are on there own blue and white (figured they were for the ignition?)
and obviously a big red and big black for the battery
any suggestions on how to hook it up to try and start the ol girl? i dont have an ignition, and my electric shifter only has a 3 wire block????
let me know what you think, i might just jump the starter to get it going (unless you think this is a bad idea)
thanks






